صندوق إزالة الروائح البيولوجية

  • صندوق إزالة الروائح البيولوجية

صندوق إزالة الروائح البيولوجية

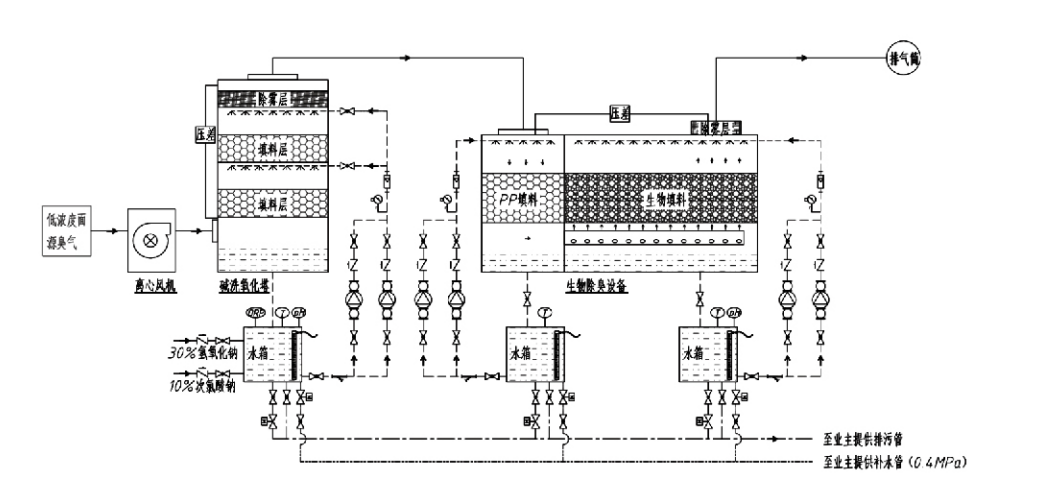
تدفق العملية

غاز ذو رائحة كريهة → نظام التحصيل → نظام الغسيل المسبق → نظام الترشيح → مروحة الطرد المركزي → نظام التفريغ
نظام التداول نظام الترطيب

مجالات التطبيق لعمليات التحكم في الرائحة
مزارع الماشية؛
مصانع تجهيز الأغذية؛
مرافق للتخلص غير الضار من الحيوانات الميتة؛
المصانع الكيميائية؛
محطات معالجة مياه الصرف الصحي؛
تنتج مصانع الأغذية وغيرها من المواقع غازات ذات رائحة كريهة.
محطات نقل النفايات؛

ملاحظة: هذه العملية قابلة للتطبيق في المقام الأول لمعالجة الغازات ذات الرائحة الكريهة المكونة من المركبات المحتوية على الكبريت (H₂S, SO₂، والمركابتانات، والكبريتيدات، وما إلى ذلك)، والمركبات المحتوية على النيتروجين (NH₃، وثلاثي ميثيل أمين، والأميدات، وما إلى ذلك)، والهالوجينات ومشتقاتها (غاز الكلور، والهيدروكربونات الهالوجينية، وما إلى ذلك).

وصف المنتج: شرح مبادئ عملية إزالة الروائح البيولوجية وخصائص الأداء

تدمج وحدة الغسل البيولوجي وإزالة الروائح الكريهة بالترشيح ثلاث تقنيات بيولوجية: الغسل البيولوجي، والترشيح البيولوجي المتدفق، والترشيح البيولوجي. تم تطوير جهاز إزالة الروائح البيولوجية المركب الجديد هذا من خلال تجميع مزايا هذه التقنيات البيولوجية الثلاث. تدخل الغازات ذات الرائحة إلى منطقة الغسل عبر المدخل، حيث تخضع للمعالجة الأولية بالماء أو محاليل الغسل الكيميائية المركزة. تكمل منطقة الغسل هذه امتصاص المواد الكيميائية القابلة للذوبان في الماء، وإزالة الغبار، وترطيب الغازات ذات الرائحة. تنتقل الغازات ذات الرائحة الكريهة غير المزالة بعد ذلك إلى منطقة ترشيح طبقة المرشح الحيوي متعددة المراحل. أثناء مرورها عبر طبقة الفلتر، تنتقل الملوثات من الطور الغازي إلى سطح الغشاء الحيوي:
أ) تحت تأثير الماء المرشوش، تتلامس الغازات ذات الرائحة الكريهة وتذوب داخل طبقة الماء على مادة التعبئة الرطبة (الوسائط البيولوجية).
ب) تتحلل المكونات ذات الرائحة الكريهة التي تدخل الغشاء الحيوي داخل مادة التعبئة من خلال الامتصاص والتحلل الميكروبي.
ج) تستخدم الكائنات الحية الدقيقة المكونات ذات الرائحة الكريهة الممتصة كمصدر للطاقة لمزيد من التكاثر. تحدث هذه العمليات الثلاث في وقت واحد، مما يضمن النظام بأكمله
يلبي معايير الانبعاثات.

تحديد معلمات العملية

1. اختيار مضخات المياه
2. ارتفاع التعبئة: حوالي 0.8–1.2 متر
3. سرعة الغاز
وقت بقاء الغاز داخل الجهاز: 5–25 ثانية (تحقق أجهزتنا عادةً أكثر من 20 ثانية من وقت بقاء البرج الفارغ)
يتم التحكم في سرعة الغاز عند 0.2–0.5 م/ث. (سرعة غاز البرج هي السرعة الخطية للغاز المختلط المحسوبة على أساس مساحة المقطع العرضي للبرج الفارغ؛ يحدث الحد الأقصى لحجم الغاز عند قاعدة البرج، ويستخدم عادةً للحساب.)
تستخدم معداتنا حشوة عضوية بوليمرية كروية، D=50 مم، (الفراغ) = 0.73
يتم حساب الحجم والارتفاع الفعالين للمرشح الحيوي ومواد التعبئة الحيوية باستخدام الصيغة التالية
V = QT / 3600
H = VT / 3600
Where:
V = الحجم الفعال لطبقة التعبئة (م³)
Q = معدل تدفق الغاز ذو الرائحة (م³/ساعة)
T = زمن إقامة البرج الفارغ (s)
H = ارتفاع طبقة التعبئة (م)
V = سرعة غاز البرج الفارغ (m/s)

مزايا الأداء للتحكم البيولوجي في الروائح

● كفاءة علاجية عالية وإزالة فائقة للرائحة
تعمل معدات التحكم في رائحة الترشيح الميكروبي على التخلص بشكل فعال من ملوثات معينة مثل كبريتيد الهيدروجين والأمونيا وميثيل ميركابتان، مما يوفر إزالة رائعة للرائحة بكفاءة تتجاوز 95%.
إنه يلبي المتطلبات البيئية الأكثر صرامة للتحكم في الرائحة عبر مناطق متنوعة في ظل أي ظروف موسمية أو مناخية.
● عملية إزالة الروائح الكريهة المتقدمة والعقلانية
تضمن عملية إزالة الروائح الكريهة المتقدمة والعقلانية أن تكون الانبعاثات النهائية غير ضارة للإنسان والحيوان. هذه التكنولوجيا الصديقة للبيئة لا تسبب أي تلوث ثانوي.
● النشاط الميكروبي
لا يلزم سوى كمية صغيرة من العامل المغذي أثناء العملية الأولية. تحافظ الكائنات الحية الدقيقة على نشاطها الأمثل عن طريق امتصاص العناصر الغذائية من غازات العادم.
● قدرة تحمل عالية للصدمات
يتكيف النظام تلقائيًا مع تركيزات غاز العادم القصوى، مما يضمن التشغيل الميكروبي المستمر مع تحمل قوي لحمل الصدمات. وهذا يمثل الميزة الأكثر تميزًا وميزة لمعدات إزالة الروائح الكريهة بالترشيح الميكروبي مقارنة بالطرق الأخرى.
● إطالة عمر الوسائط البيولوجية
تتميز الوسائط البيولوجية المعالجة خصيصًا بمساحة سطح محددة عالية، وتسهل تكوين الأغشية الحيوية وانفصالها، وتقاوم التآكل والتحلل البيولوجي، وتوفر عزلًا حراريًا ممتازًا، وتتميز بمسامية عالية، وانخفاض ضئيل في الضغط، وتوزيع فعال للغاز/الماء. تصل مدة الخدمة إلى 8–10 سنوات.
● تشغيل بسيط، بدون صيانة
لا يتطلب أي موظفين متخصصين أو صيانة روتينية. تكاليف تشغيلية منخفضة للغاية مع إدارة مريحة. قادرة على التشغيل المستمر على مدار 24 ساعة أو الاستخدام المتقطع.
تضمن المكونات ذات الحد الأدنى من التآكل صيانة سهلة للغاية.

شركة مجموعة هانغتشو لفران لحماية البيئة المحدودة.

  • 1000+

    عملاء وحدة الخدمة

  • 2000+

    القضايا الهندسية الوطنية

Hangzhou Lvran Environmental Protection Group Co., Ltd شركتنا هي شركة تقدم خدمات أنظمة معالجة الغاز العادم ومصنعة للمعدات تعمل على دمج الأبحاث العلمية والتصميم والتصنيع والتركيب وما بعد البيع.

تأسست الشركة في أبريل 2011. إنها مؤسسة وطنية للتكنولوجيا الفائقة، ومؤسسة تشجيانغ للعلوم والتكنولوجيا، وصناعة هانغتشو للتكنولوجيا الفائقة، ومركز للبحث والتطوير في المنطقة، ووحدة تصنيف ائتماني للشركات على مستوى AAA. لديها أكثر من 30 نموذج براءات اختراع وعدد من براءات الاختراع، وحقوق التأليف البرمجيات، ولديها التعاون طويل الأجل في مجال البحث والتطوير التقني مع الجامعات المحلية. حيث أنشأت "مركز البحث والتطوير للابتكار في مجال حماية البيئة" مع جامعة آنهوي للعلوم والتكنولوجيا واشترك في تطوير "مركز البحث والتطوير في مجال بيئة طاقة البلازما للتكنولوجيا الجديدة" مع جامعة تشجيانغ للتكنولوجيا لإنشاء قاعدة البحث والتطوير والإنتاج الخاصة بها للتعاون التقني المتعمق. حيث تمتلك التكنولوجيا الأساسية لمعالجة غاز المركبات العضوية المتطايرة، و "تأهيل المستوى الثاني للتعاقد العام على بناء الأشغال العامة البلدية"، و "رخصة إنتاج السلامة"، و "التصميم الخاص لمكافحة التلوث البيئي بمقاطعة تشجيانغ"، و "تأهيل العمالة"، و "التعاقد المهني الهندسي الخاص"، و "التعاقد المهني الإلكتروني والمذهل من الفئة الثانية"، و "رخصة إنتاج السلامة" والعديد من المؤهلات الأخرى، )، وقد اجتاز شهادة IS09001 لنظام الجودة الدولي، وشهادة ISO14001 لنظام الإدارة البيئية، وشهادة ISO45001 لنظام إدارة الصحة المهنية.

الشرف والشهادة

إن التكريمات التالية تمثل تألقنا. نحن نكسب العملاء بمنتجات عالية الجودة ونحظى بإشادة كبيرة من السوق ومن جميع مناحي الحياة بخدمات جيدة.

  • وحدة أساسية ذات مجال كهربائي عالي من النوع اللوحي ومفاعل لمنع التسرب على طول السطح
  • جهاز تفاعل لتصنيع الميثانول باستخدام ثاني أكسيد الكربون والماء وطريقة لتصنيع الميثانول باستخدام ثاني أكسيد الكربون والماء
  • مرسب إلكتروستاتيكي ذاتي التنظيف
  • مروحة عالية الضغط مقاومة للتآكل مع وظيفة تعديل اتجاه الرياح
  • مروحة عالية السعة قابلة للتعديل ذاتية التنظيف
  • نظام التحكم في المعالجة المسبقة لغاز العادم الناتج عن التغويز التحفيزي المشترك
  • تنظيف البخار، نظام تنقية ومعالجة غاز العادم المستمر في المجال الكهروستاتيكي
  • نظام معدات تنقية غاز العادم بالتحلل الضوئي للأشعة فوق البنفسجية للبلازما ذات درجة الحرارة المنخفضة
  • شهادة تسجيل العلامة التجارية
الأخبار والأحداث الأخيرة
شارك معك
عرض المزيد من الأخبار
  • 16 Mar,2026

    ما هي معدات امتصاص الكربون المنشط؟
    معدات امتصاص الكربون المنشط هو نظام صناعي لتنقية الهواء والماء يستخدم مساحة السطح العالية بشكل استثنائي وبنية المسام للكربون المنشط لإزالة الملوثات العضوية والمركبات العضوية المتطايرة ...
  • 10 Mar,2026

    كيفية تصميم مجمع الغبار Baghouse؟
    أساسيات تحجيم النظام كفاءة أ جامع الغبار Baghouse يعتمد على دقة معلمات التصميم الأولية. يؤدي الحجم غير الصحيح إلى عدم التقاط الغبار بشكل كافٍ، وتكاليف التشغيل المفرطة، والفشل المبك...
  • 03 Mar,2026

    ما هي أفضل معدات تجميع الغبار لمصنعك؟
    اختيار الأمثل معدات جمع الغبار بالنسبة لمنشأة صناعية هو قرار هندسي معقد يؤثر على سلامة العمال، والامتثال التنظيمي، وجودة المنتج، والكفاءة التشغيلية. ومع المعايير الصارمة مثل OSHأ PELs...
  • 23 Feb,2026

    هل جهاز الغسيل الكيميائي هو الحل الأفضل لنفايات الغاز؟
    في المشهد المعاصر للامتثال البيئي الصناعي، أصبح التخفيف من ملوثات الهواء الخطرة حجر الزاوية في الاستراتيجيات التشغيلية المستدامة. ومن بين التقنيات المختلفة المتاحة، جهاز غسيل كيميائي ...
  • 16 Feb,2026

    لماذا نستخدم معدات امتصاص الكربون المنشط؟
    نظرة عامة على معدات امتصاص الكربون المنشط معدات امتصاص الكربون المنشط هي واحدة من التقنيات الأكثر تطبيقًا على نطاق واسع في معالجة غازات النفايات الصناعية، خاصة للتحكم في المركبات ال...
  • 09 Feb,2026

    لماذا تختار جهاز تجميع الغبار الكيسي لجودة الهواء الصناعي؟
    في المشهد المعقد للتصنيع الصناعي الحديث، لا تعد المحافظة على جودة الهواء مجرد متطلب تنظيمي، ولكنها عنصر حاسم في التميز التشغيلي وسلامة القوى العاملة. من بين التقنيات المختلفة المتاحة للتحكم في الجس...